Tukkumyynti Biologinen hajunpoistolaatikko

  • Biologinen hajunpoistolaatikko

Biologinen hajunpoistolaatikko

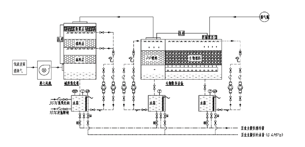
Prosessin kulku

Hajuinen kaasu → Keräysjärjestelmä → Esipesujärjestelmä → Suodatusjärjestelmä → Keskipakotuuletin → Purkausjärjestelmä
Kiertojärjestelmä Kostutusjärjestelmä

Hajuhallintaprosessien sovellusalueet
Kotieläintilat;
Elintarvikkeiden jalostuslaitokset;
Laitteet kuolleiden eläinten vaarattomaan hävittämiseen;
Kemialliset kasvit;
Jäteveden käsittelylaitokset;
Elintarviketehtaissa ja muissa paikoissa syntyy pahanhajuisia kaasuja.
Jätteiden siirtoasemat;

Huomautus: Tämä menetelmä soveltuu ensisijaisesti rikkipitoisista yhdisteistä (H2S, SO2, merkaptaaneista, sulfideista jne.), typpeä sisältävistä yhdisteistä (NH3, trimetyyliamiini, amidit jne.), halogeeneista ja niiden johdannaisista (kloorikaasu, halogenoidut hiilivedyt jne.) koostuvien pahanhajuisten kaasujen käsittelyyn.

Tuotekuvaus: Selitys biologisen hajunpoistoprosessin periaatteista ja suorituskykyominaisuuksista

Yhdistetty biologinen pesu- ja suodatushajunpoistoyksikkö yhdistää kolme biologista teknologiaa: biologisen pesun, biologisen valuvan suodatuksen ja biologisen suodatuksen. Tämä uusi komposiitti biologinen hajunpoistolaite kehitettiin syntetisoimalla näiden kolmen biologisen tekniikan edut. Hajukaasut tulevat pesuvyöhykkeelle tuloaukon kautta, jossa ne esikäsitellään vedellä tai tiivistetyillä kemiallisilla pesuliuoksilla. Tämä pesuvyöhyke suorittaa vesiliukoisten kemikaalien imeytymisen, pölynpoiston ja hajukaasujen kostuttamisen. Poistamattomat pahanhajuiset kaasut siirtyvät sitten monivaiheiseen biosuodatinkerroksen suodatusvyöhykkeeseen. Kulkiessaan suodatinkerroksen läpi epäpuhtaudet siirtyvät kaasufaasista biofilmin pintaan:
a) Suihkutetun veden vaikutuksesta haisevat kaasut koskettavat ja liukenevat kostean pakkausmateriaalin (biologisen väliaineen) päällä olevan vesikalvon sisällä.
b) Biofilmiin tulevat pahanhajuiset komponentit hajoavat pakkausmateriaalissa mikrobien absorption ja hajoamisen kautta.
c) Mikro-organismit käyttävät imeytyneitä pahanhajuisia komponentteja energialähteenä lisä lisääntymiseen. Nämä kolme prosessia tapahtuvat samanaikaisesti, mikä varmistaa koko järjestelmän
täyttää päästönormit.

Prosessiparametrien määrittäminen

1. Vesipumppujen valinta
2. Pakkauskorkeus: Noin 0,8–1,2 m
3. Kaasun nopeus
Kaasun viipymäaika laitteessa: 5-25 sekuntia (Laitteemme saavuttaa tavallisesti yli 20 sekuntia tyhjän tornin viipymäaikaa)
Kaasun nopeus säädetty 0,2–0,5 m/s. (Tornikaasun nopeus on sekakaasun lineaarinen nopeus, joka lasketaan tyhjän tornin poikkipinta-alan perusteella; kaasun maksimitilavuus esiintyy tornin pohjalla, jota tyypillisesti käytetään laskennassa.)
Laitteissamme käytetään pallomaista polymeeristä orgaanista tiivistettä, D=50 mm, (poisto) = 0,73
Biosuodattimen ja biotäyttömateriaalin tehollinen tilavuus ja korkeus lasketaan seuraavalla kaavalla:
V = QT / 3600
H = VT / 3600
Missä:
V = tiivistekerroksen tehollinen tilavuus (m³)
Q = Hajukaasun virtausnopeus (m³/h)
T = Tyhjän tornin viipymäaika (s)
H = pakkauskerroksen korkeus (m)
V = tyhjän tornin kaasun nopeus (m/s)

Biologisen hajunhallinnan suorituskyvyn edut

● Korkea hoidon tehokkuus ja erinomainen hajunpoisto
Mikrobisuodatin hajunhallintalaitteet eliminoivat tehokkaasti tietyt epäpuhtaudet, kuten rikkivetyä, ammoniakkia ja metyylimerkaptaania, mikä takaa erinomaisen hajunpoiston yli 95 %:n teholla.
Se täyttää tiukimmat hajujen hallinnan ympäristövaatimukset eri alueilla kaikissa kausi- tai ilmasto-olosuhteissa.
● Kehittynyt ja rationaalinen hajunpoistoprosessi
Edistyksellinen ja järkevä hajunpoistoprosessi varmistaa, että lopulliset päästöt ovat vaarattomia ihmisille ja eläimille. Tämä ympäristöystävällinen tekniikka ei aiheuta toissijaista saastumista.
● Mikrobiaktiivisuus
Alkuvaiheessa tarvitaan vain pieni määrä ravintoainetta. Mikro-organismit ylläpitävät optimaalista toimintaa imemällä ravinteita pakokaasuista.
● Korkea iskukuorman sietokyky
Järjestelmä mukautuu automaattisesti pakokaasujen huippupitoisuuksiin, mikä varmistaa jatkuvan mikrobitoiminnan ja vahvan iskukuormituksen sietokyvyn. Tämä edustaa spray-mikrobisuodatuksen hajunpoistolaitteiston erottuvin piirre ja etu verrattuna muihin menetelmiin.
● Pidentynyt biologisen väliaineen käyttöikä
Erityisesti käsitellyillä biologisilla väliaineilla on suuri ominaispinta-ala, ne helpottavat biokalvon muodostumista ja irtoamista, kestävät korroosiota ja biologista hajoamista, tarjoavat erinomaisen lämmöneristyksen, niissä on korkea huokoisuus, minimaalinen painehäviö ja tehokas kaasun/veden jakautuminen. Käyttöikä on 8-10 vuotta.
● Yksinkertainen käyttö, huoltovapaa
Ei vaadi erityistä henkilöstöä tai rutiinihuoltoa. Erittäin alhaiset käyttökustannukset ja kätevä hallinta. Pystyy jatkuvaan 24 tunnin käyttöön tai jaksoittaiseen käyttöön.
Vähän kuluvat komponentit takaavat poikkeuksellisen suoraviivaisen huollon.

Hangzhou Lvran Environmental Protection Group Co., Ltd.

  • 1000+

    Palveluyksikön asiakkaat

  • 2000+

    National Engineering Cases

Hangzhou Lvran Environmental Protection Group Co., Ltd. on kattava jätekaasujen käsittelyjärjestelmien suunnittelupalvelujen tarjoaja ja laitevalmistaja, joka yhdistää T&K:n, tekniset palvelut, suunnittelun, tuotannon, suunnitteluasennukset ja huoltopalvelut.

We are China Biologinen hajunpoistolaatikko Suppliers and Wholesale Biologinen hajunpoistolaatikko Exporter, Company. Konserni on kansallinen korkean teknologian yritys, Zhejiangin maakunnan tiede- ja teknologiayritys, alueellinen T&K-keskus ja AAA-luokiteltu luottoyksikkö. Sillä on yli 30 hyödyllisyysmallipatenttia, lukuisia keksintöpatentteja ja ohjelmistojen tekijänoikeuksia. Konsernilla on pitkäaikainen tekninen T&K-yhteistyö kotimaisten yliopistojen ja laitosten kanssa, mukaan lukien Anhuin tiede- ja teknologiayliopiston kanssa perustettu "Environmental Innovation T&D Center" ja yhdessä Zhejiangin tiede-teknologian yliopiston kanssa kehitetty "Plasmaenergian ja ympäristön uuden teknologian tutkimus- ja kehityskeskus". Konserni on perustanut oman tuotekehitys- ja tuotantopohjansa syvällistä teknistä yhteistyötä varten. Konsernilla on keskeinen VOC-kaasunkäsittelyteknologia, tason 2 yleisurakoitsijan pätevyys kunnalliseen julkiseen rakentamiseen, turvallisuustuotantolupa, luokan B erikoissuunnittelun pätevyys ympäristön pilaantumisen hallintaan Zhejiangin maakunnassa, luokittelemattomat työvoimapalvelujen pätevyydet ja erikoisurakointi erikoisprojekteihin. Konsernilla on kansainvälisen laadun ISO9001, ympäristöjohtamisen ISO14001 ja työterveyden ja -turvallisuuden ISO45001 sertifikaatit.

KUNNITUS & SERTIFIKAATTI

Seuraavat kunnianosoitukset edustavat loistoamme. Saavutamme asiakkaita laadukkailla tuotteilla ja saamme paljon kiitosta markkinoilta ja kaikilta elämänaloilta hyvillä palveluilla.

  • Levytyyppinen korkean sähkökentän perusyksikkö ja reaktori vuotojen estämiseksi pintaa pitkin
  • Reaktiolaite metanolin syntetisoimiseksi hiilidioksidilla ja vedellä sekä menetelmä metanolin syntetisoimiseksi hiilidioksidilla ja vedellä
  • Itsepuhdistuva sähkösuodatin
  • Korroosionkestävä korkeapainepuhallin tuulen suunnan säätötoiminnolla
  • Säädettävä itsepuhdistuva suuritehoinen tuuletin
  • Yhdistetty katalyyttisen kaasutuksen pakokaasujen esikäsittelyn ohjausjärjestelmä
  • Höyrypuhdistus jatkuva sähköstaattisen kentän pakokaasujen puhdistus- ja käsittelyjärjestelmä
  • Matalan lämpötilan plasma UV-fotolyysi pakokaasujen puhdistusjärjestelmä
  • Tavaramerkin rekisteröintitodistus
Viimeaikaiset uutiset ja tapahtumat
Jaa kanssasi
Katso lisää uutisia